广东风楼阁全国信息,最新全国茶楼论坛入口,长沙桑拿论坛,长沙夜生活,长沙品茶网,一品楼ypl免费论坛

欢迎您访问青岛乐中环??萍加邢薰竟俜酵荆?/p>

当前位置:首页 > 新闻资讯 污水处理常见问题
常见问题

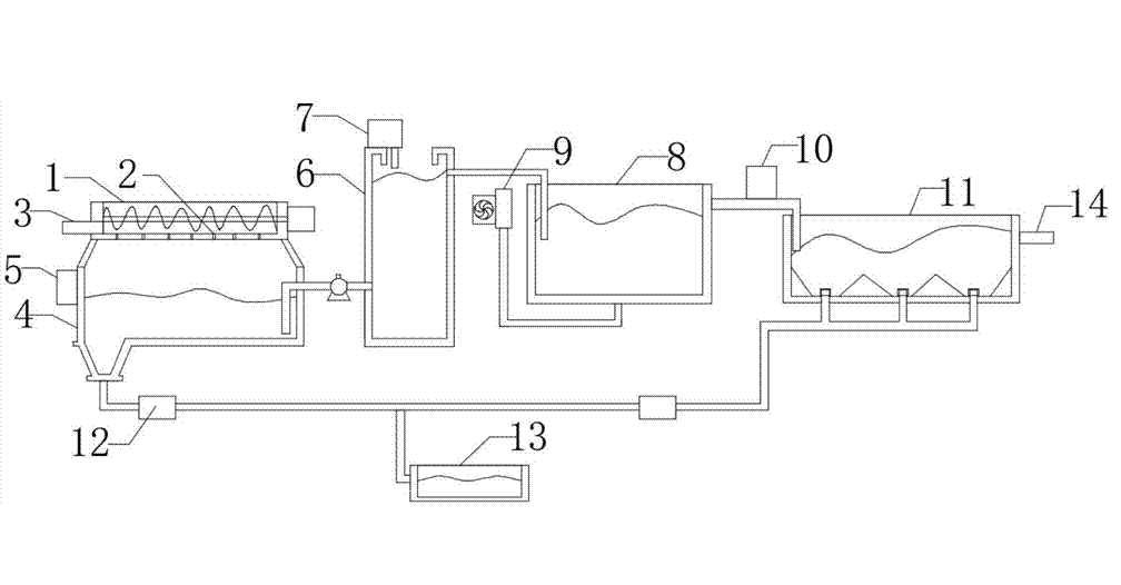
  • 02-112022食品加工废水处理工艺-乐中环保食品加工废水处理需要多种食品污水处理设备的配套与工艺组合才能完成,今天我们就来讲解一下目前较为主流的食品加工废水处理工艺。
Prev 4 5 6 7 8 9 10 11 12 Next >
联系我们
联系电话:
15244289576
电子邮箱:
15244289576@139.com
地址:
青岛市黄岛区江山南路富安国际大厦
版权所有 ? 2020-2021青岛乐中环??萍加邢薰?a rel="nofollow"> 备案号:鲁ICP备2020038556号-1技术支持:新蓝网络
   报价咨询     电话:15244289576
   姓名:
   公司:
   电话:
   0532-86720297

微信服务号