广东风楼阁全国信息,最新全国茶楼论坛入口,长沙桑拿论坛,长沙夜生活,长沙品茶网,一品楼ypl免费论坛

欢迎您访问青岛乐中环??萍加邢薰竟俜酵?!

当前位置:首页 > 工程案例 > 污水处理流程 > 渔场养殖废水处理方案及工艺流程-乐中环保
养殖废水处理案例 油田工业废水处理案例 食品废水处理案例 牙科医院废水处理案例 屠宰废水处理案例 市政生活污水处理案例 农村污水处理案例 工业废水处理案例 湿式电除尘排水回收利用项目案例 医院废水处理案例
  • 渔场养殖废水处理方案及工艺流程-乐中环保
渔场养殖废水处理方案及工艺流程-乐中环保
今天乐中环保小编给大家分享的是渔场养殖废水的处理方法及工艺流程,希望对渔场养殖厂老板有所帮助..
产品类别: 渔场养殖废水处理方案及工艺流程-乐中环保
产品名称: 养殖废水,水产品养殖废水,渔场养殖废水处理方法,养殖废水处理设备厂家,乐中环保
更新时间: 2021-11-20 05:24:36
产品型号: 对于渔场养殖废水处理方法及水产品废水处理方法,国内外已经发展了许多养殖废水的处理方法,其中包括物理、化学处理方法和生物膜法等。此外,还有专门针对悬浮颗粒物的处理方法等..



今天乐中环保小编给大家分享的是渔场养殖废水的处理方法及工艺流程,希望对渔场养殖厂老板有所帮助。


随着近几年环保趋严,很多农业生产项目也成为环保清查的对象,不可否认在进行大规模养殖过程中,肯定会对环境带来一定的压力。在水产养殖过程中,同样面临着一些污染问题,那么水产养殖最大的污染就是残饵粪便等有机质对水体的污染。


养殖业的污水在性质上其实仍属于生活污水,生活污水与工业污水是有本质的不同的,生活污水从某些角度来看,属于肥水,而工业污水由于含有大量有毒的重金属和化学毒素,对人和鱼虾以及其他生物有百害无一利,所以,工业污水是国家绝对严格管控的。


渔场养殖废水处理方案及工艺流程-乐中环保


不过作为生活污水的养殖行业污水还是具有利用价值的。下面根据乐中环保在以往服务过的水产养殖废水处理的客户案例来分享一下渔场养殖废水处理的主要工艺和方法。

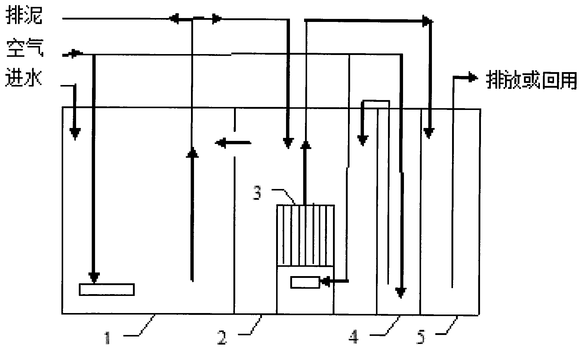
一、水产养殖废水的主要处理工艺

国内外已经发展了许多养殖废水的处理方法,其中包括物理、化学处理方法和生物膜法等。此外,还有专门针对悬浮颗粒物的处理方法。

物理处理法-沉淀池

1.物理处理法

依据水体及水体中污染物的理化性质,采取曝气、过滤、沉淀、吸附、气浮等方法净化水质,除去水中悬浮物质或有害气体。

化学处理法

2.化学处理法

利用化学反应来处理水中的污染物或悬浮胶粒。包括絮凝、中和、络合、氧化还原、消毒等方法。

生物法

3.接触氧化

利用微生物和自养性植物(如绿色藻类、高等水生植物)改良水质,有助于防止残饵与代谢产物积累所引起的水质败坏。

活性污泥法

4.活性污泥法

活性污泥法中活性污泥由细菌、原生动物等组成,常见的有酵母、霉菌、草履虫等。该法的应用历史较长,原理、方法及工艺技术已经成熟,应用于养殖水处理,去处氮磷的效果比较好,但该法占地大,产生的污泥如处理不好会产生二次污染,并且运行费用高。

现有的生物法中,活性污泥法只在盐度不高的情况下有比较理想的效果,不适于处理海水养殖废水。

生物膜法

5.生物膜法

生物膜法具有高效、操作简便等特点。生物膜的载体不同,附着在载体上的微生物的生长量不同,对养殖废水的处理效果也不同。目前多采用紫外线杀菌器、臭氧发生器、蛋白质分离器和生物过滤器4部分构成养殖污水生物膜处理工艺系统。

常用的生物过滤器有浸没式生物滤床、滴滤式生物滤床、生物转盘等。但生物膜法存在抗冲击力弱、易受污染、不能多次循环利用、运行时间长等缺点,尚不能广泛的应用于处理养殖污水。

乐中环??萍贾两褚丫窆?0多家水产/海产品养殖废水处理的养殖场,(公司)且在非常高的性价比的情况下,帮助其实现了水排放达标。同时,部分水产养殖场实现了资源的二次回收利用,项目及设备均稳定运行至今。

如果您想要进一步了解水产/海产品养殖废水或其它种类污水处理方案和报价,请咨询乐中环保科技的技术工程师为您一对一定制服务。

免费获取方案:0532-86720297

技术工程师电话:15244289576



相关推荐:

甘肃天水畜禽养殖厂污水处理案例

养猪场污水处理设备厂家-污水处理设备-乐中环保

气浮机的原理和作用分析-污水处理设备-污水处理工艺

养猪场一体化污水处理设备清单明细


联系我们
联系电话:
15244289576
电子邮箱:
15244289576@139.com
地址:
青岛市黄岛区江山南路富安国际大厦
版权所有 ? 2020-2021青岛乐中环保科技有限公司 备案号:鲁ICP备2020038556号-1技术支持:新蓝网络
   报价咨询     电话:15244289576
   姓名:
   公司:
   电话:
   0532-86720297

微信服务号