
食品行业范围比较广泛,根据其加工产品以及工艺的不同,所产生的水体水量也是不尽相同,因此,乐中环保就简单简述食品污水处理机器设备的工作原理及应用特点。
一、食品方面污水处理设备的工作原理:
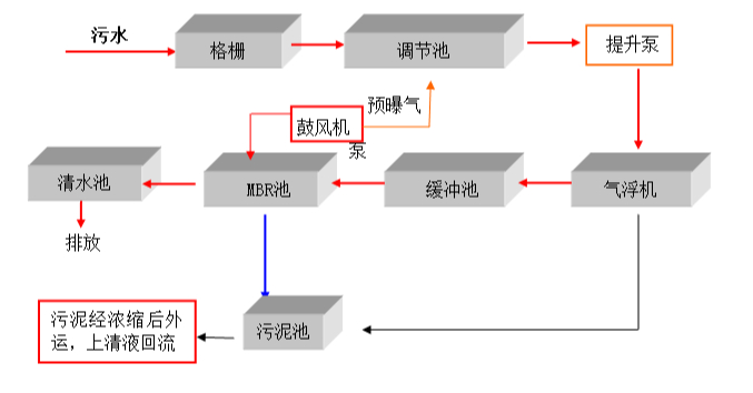
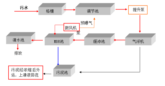
食品污水处理机器设备的处理通常选用物化法(气浮、混凝沉淀、吸附等),但其除去效率不稳定、运行成本高、管理使用不方便。食品污水便会进去往食品污水处理机器设备里,大部分的机器设备会选用生化工艺处理。生化处理选用A2O法工艺处理。由于污水中有机物浓度值较高,且含有许多大分子空气污染源,马上选用好氧处理会使处理效率高略低。
生化处理前端选用连续发酵工艺处理,利用连续发酵反映可使肉食品加工水里大分子难溶解有机物转换为水分易溶解的有机物,出水量的可生化特点得到改进,这促使好氧处理一部分的等待时间低于传统式工艺处理。
除此之外,悬浮固体被水解反应为可溶化合物,使污泥得到平稳处理。
二、食品污水处理设备特点:
1.食品污水处理设备密闭性好,作业条件好,继续作业能够强,处理能够大。
2.食品污水处理设备价格体系便宜,应用成本比较较底,维护保养成本极低,维修简单。
3.食品污水处理设备各单元构成完全,使用效率高。
4.食品污水处理设备自动式控制、不需要专业性人员处理。
5.食品污水处理设备以优质生化处理为中心,集生化处理、沉积、过滤、消毒等单元处理为一体,处理水体性好。
如果您有生活污水、养殖污水、食品污水及其它高难度废水处理设备的采购需求及相关问题,乐中环??梢晕峁┳ㄒ档姆窈徒饩龇桨?。也非常欢迎您登录我们的官方网站www.v3l2.cn 进行浏览咨询!
销售人员电话 152-4428-9576
技术人员电话 151-6542-8330
相关推荐:
(本文为乐中环保原创文章,转载请保留版权和出处:http://www.v3l2.cn/show/xxy/1415)
本站标签:养殖污水处理设备,溶气气浮机,生活污水处理设备,食品污水处理设备

